1 - 15  Æ®·°(truck scale) Àú¿ï
bar04_solid1x1_black.gif

    ¡ß È­¹° Æ®·°¿¡ ÀÇÇÑ È­¹°ÀÇ ¹«°Ô¸¦ ÃøÁ¤ÇÒ °æ¿ì¿¡ Æ®·°¿¡ ½Ç¸° È­¹°ÀÇ ¹«°Ô¸¦ µé¾î¿Ã·Á ÃøÁ¤ÇÏ´Â
        Å©·¹ÀÎ Àú¿ï°ú´Â ´Þ¸®, ¾Æ·¡·Î ´©¸£´Â ÈûÀ¸·Î ÀÛ¿ëÇÏ´Â ¹«°Ô¸¦ ÃøÁ¤ÇØ¾ß ÇÑ´Ù.
        ÀÌ·¯ÇÑ ¸ñÀûÀ¸·Î Á¦ÀÛµÈ Àú¿ïÀ» Truck scale(Æ®·° Àú¿ï)À̶ó ÇÑ´Ù.
        ±¸Á¶´Â È­¹°ÀÇ ¹«°Ô¸¦ ¿ªÇÐÀûÀÎ ±¸Á¶ºÎ¿Í ÇÏÁßÀ» °ËÃâÇÏ´Â ÇÏÁß °ËÃâºÎ(load cell) ¹× ÇÏÁßÀ» Ç¥½ÃÇÏ´Â
        Áö½ÃºÎ(indicator) ¿Í µ¥ÀÌÅ͸¦ ±â·ÏÇÏ´Â ±â·Ï°è(printer)·Î ±¸¼ºµÇ¾î ÀÖ´Ù.

     1) Æ®·°Àú¿ï °è·®Á¦¾î½Ã½ºÅÛÀÇ °³ ¿ä
         °è·®Á¦¾î ½Ã½ºÅÛÀ̶õ ·Îµå¼¿À̶õ ÇÏÁß(¹«°Ô,Áß·®)À» °¨ÁöÇÏ´Â ¼¾¼­·Î ºÎÅÍ ¹Ì¼¼½ÅÈ£¸¦ ¹Þ¾Æ
         µðÁöÅнÅÈ£·Î º¯È¯½ÃÄÑ (ÇÏÁß.Áß·®) WEIGHING INDICATOR¿¡ Ç¥½Ã Á¦¾îÇÏ´Â °ÍÀ¸·Î
         ½ÅÈ£ º¯È¯ üÁ¦´Â ´ÙÀ½°ú °°½À´Ï´Ù.


       ¢Ñ weighing indicator ±¸¼ºµµ

 1-1)  LOAD CELL
            ·Îµå¼¿À̶õ DC10V ³»¿ÜÀÇ Àü¾ÐÀ» Àΰ¡ÇÏ¿© ÇÏÁß(¹«°Ô,Áß·®)À» °¨ÁöÇÏ´Â ¼¾¼­ÀÇ ÀÏÁ¾À¸·Î
            ÀÏ»ó»ýȰÀÇ ÀüÀÚÀú¿ïÀ̳ª üÁß°è·ÎºÎÅÍ »ê¾÷ºÐ¾ßÀÇ HOPPER SCALE, CRANE SCALE,
            PLATFORM SCALE µî¿¡ ³Î¸® »ç¿ëµÇ°í ÀÖ½À´Ï´Ù.
 1-2)  °íÁ¤¹Ð ÁõÆø±â (DC Amplifier)
            LOAD CELL ¹Ì¼¼Àü¾Ð(3~30mv)À» ÁõÆø½ÃŰ´Â ¿ªÇÒÀ» ÇÕ´Ï´Ù.
 1-3)  A/D CONVERTOR
            ÁõÆøµÈ DC Analog Àü¾ÐÀ» Digital ½ÅÈ£·Î º¯È¯ ½ÃŰ´Â ¿ªÇÒÀ» ÇÕ´Ï´Ù.
 1-4)  CPU(Áß¾ÓÁ¦¾îó¸®ÀåÄ¡)
            Á¦¾î±â´É.Ç¥½Ã±â´É.ÀÔÃâ·ÂÁ¦¾î.¿¬»êó¸® µîÀ» ¼öÇàÇÕ´Ï´Ù.
 1-5)  7 Segment Display
            Áß·®Ç¥½Ã.option ÀåÄ¡ ¼³Á¤Ä¡¸¦ Ç¥½ÃÇÕ´Ï´Ù.
 1-6)  ÀÔ/Ãâ·Â(control I/O)
            Input   : Gross/Net¼³Á¤,Zero ¼³Á¤,Tare ¼³Á¤,°è·®start,µî
            Output : °è·®¼³Á¤Ä¡,´ë°ø±Þ,Áß°ø±Þ,¼Ò°ø±Þ,»óÇÑ,ÇÏÇÑ,zero¼³Á¤Ä¡,µî
 1-7)  Power Supply(AC/DC º¯È¯±â)
            ÀÔ·ÂµÈ AC 110/220V Àü¾ÐÀ» DC(Á¤¹Ð) Àü¾ÐÀ¸·Î º¯È¯½ÃÄÑ ³»ºÎ»ç¿ëÀü¾Ð.Load cell ÀÇ
            Àΰ¡Àü¾ÐÀ» »ý¼ºÇÕ´Ï´Ù.
 1-8)  Weighing Printer
            Gross/Net/Code no/Data/ µîÀ» Print ÇÕ´Ï´Ù.
 1-9)  PLC & HOST COMPUTER
            PLC Åë½Å : ÀÔ/Ãâ·Â(control I/O) ½ÅÈ£¸¦ PLC¿Í ¿¬°áÇÏ¿© Á¦¾î ÇÒ ¼ö ÀÖ½À´Ï´Ù.
            HOST computer Åë½Å : Computer ¿Í Indicator RS-232/485  Åë½Å±â´ÉÀ» ÀÌ¿ëÇÏ¿©
                                             Computer¿¡¼­ Á¦¾î(¼³Á¤Ä¡.µî) ÇÒ ¼ö ÀÖ½À´Ï´Ù.
 1-10) OPTION
             * RS-232/485 : Computer Åë½ÅÇÒ ¶§ ÁÖ·Î »ç¿ëÇϸç Á¦¾î¹æ½Ä¿¡´Â µÎ°¡Áö ¹æ½ÄÀÌ ÀÖ½À´Ï´Ù.
                           Stream ¹æ½Ä : ÁÖ±âÀûÀ¸·Î ½ÅÈ£¸¦ º¸³»´Â ¹æ½Ä
                           Command ¹æ½Ä : ¸í·É¾î¿¡ ÀÇÇØ º¸³»°Å³ª ¹Þ´Â ¹æ½Ä
             * BCD Output : Áß·® Ç¥½Ã¸¦ Parallel BCD ½ÅÈ£·Î º¯È¯ ÇÕ´Ï´Ù.
                                   (Weighing Data/Printer/PLC ¿Í ¿¬°á)
             * Analog Output : Analog Weighing Data (4~20mA(0~5V) ¸¦ Ãâ·ÂÇÕ´Ï´Ù.
 

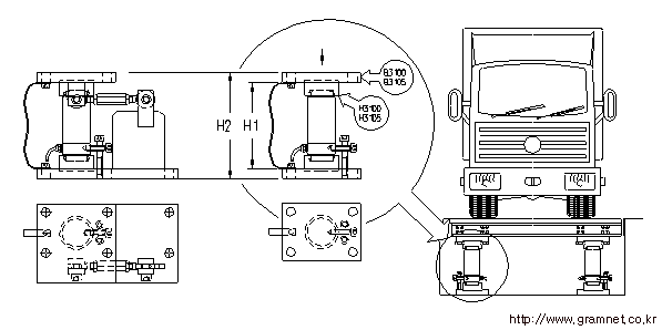
     2) Æ®·° Àú¿ïÀÇ ¼³Ä¡ "¿¹"                            < ±×¸² 1-18-1 > 

     3) Æ®·° Àú¿ïÀÇ ¼³Ä¡º° Á¾·ù
         Á¾·ù¿¡´Â ´ÙÀ½°ú °°Àº ¹æ½ÄÀÌ ÀÖ½À´Ï´Ù.

          °¡) in floor ¹æ½Ä : °è·®ÆÇÀ» ÁöÇÏ¿¡ ¸Å¼³ÇÏ¿© °è·®ÇÏ´Â ¹æ½Ä
          ³ª) over floor ¹æ½Ä : °è·®ÆÏÀ» Áö»ó¿¡ ¼³Ä¡ÇÏ¿© °è·®ÇÏ´Â ¹æ½Ä
          ´Ù) double platform ¹æ½Ä : °è·®ÆÇÀ» 2°³ ¼³Ä¡ÇÏ¿© °è·®ÇÏ´Â ¹æ½Ä
                                                              
  < ±×¸² 1-18-2 > 


     
 < ±×¸² 1-18-3 > Æ®·° Àú¿ïÀÇ load cell ¼³Ä¡ Á¾·ù



(a)  ´ÙÁß ·Îµå ¼¿ ¹æ½Ä



(b)  »ø·Î¿ì ÇÍ ¹æ½Ä



(c)  ÇÇÆ®¸®½º ¹æ½Ä

       ·Îµå ¼¿


(d)  ´ÜÀÏ ·Îµå ¼¿ ¹æ½Ä

 

copyright (c) 2001 gramnet all rights reserved

¸ÇÀ§·Î
´Ý±â